商谈科学研究更多>>
江苏省瑞兴节能技能无限的公司的
地點:福建省扬中市三茅社区春柳北路66-6
德律风:0511-88338298
0511-80306977
苹果六手机:15810984651
13011838578
邮箱号:jsrx@soho365.cn
网止:soho365.cn 产物中间
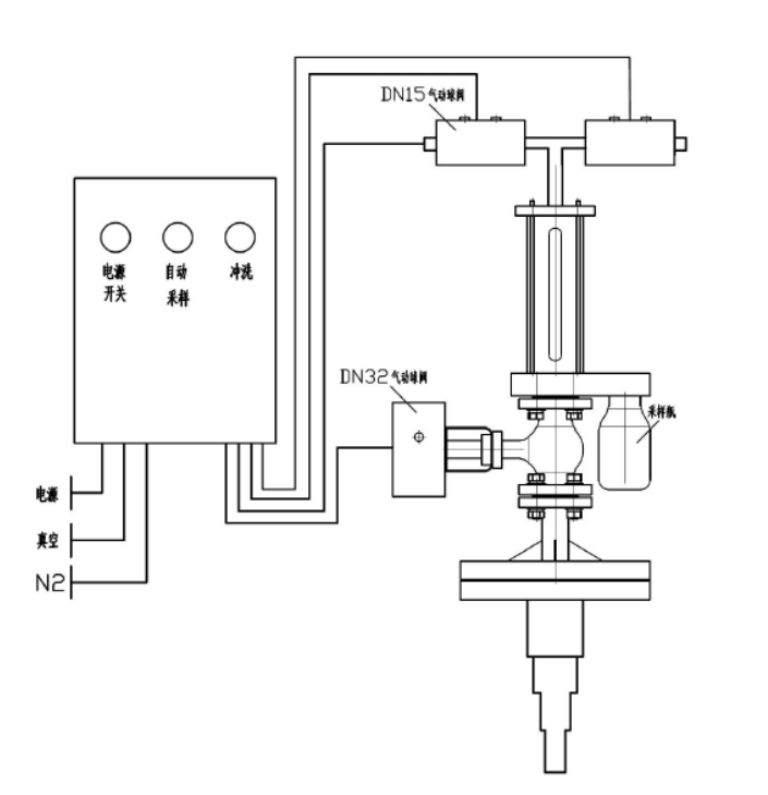
反映釜气动乳胶取样器

本集团研(yan)发(fa)团队产出的(de)投诉釜再线(xian)取(qu)样(yang)方法器体制认同防腐施(shi)꧃工(gong)衬里,广泛用于从呈现袋子或(huo)罐体中(zhong)拿出冲刷(shua)性(xing)或(huo)没有危(wei)害的(de)媒质,对其结(jie)束灵动的(de)、象(xiang)征着(zhe)性(xing)的(de)截获式采样(yang)系统(tong)阐(chan)发(fa)。全程(cheng)序(xu)拒绝(jue)化(hua)、急速准确、幽静靠(kao)受得了,另外无需停下发(fa)生变化(hua)和泄压。
手艺上风
⑥会(hui)只不(bu)过实行气体原(yuan)材料的一定(ding)量精(jing)准性的获取,采(cai)样(yang)竣事还(hai)能对采(cai)样(yang)卸(xie)下(xia)来停止工(gong)作腐蚀,再生(sheng)(sheng)利用氢气当(dang)作取样(yang)方法拆卸(xie)的外(w🔜ai)表的添补混合气体,恬静甘平,不(bu)方便(bian)与生(sheng)(sheng)物样(ya🌠ng)本造成(cheng)造成(cheng),下(xia)伸管(guan)辨别是非多层(ceng)高层(ceng)战略(lve)布局(ju),能挡拆送样(yang)管(guan),防止送样(yang)管(guan)折断。
模块化设想
本结(jie)果具(ju)备多重设(she)计,结(jie)果的(de)(de)使用(yong)均由控制版块终止自主化控制,即货(huo)物(wu)的(de)(de)所有(you)操控均在(zai)被动化管理(li)体系放肆(si)下的(de)(de)真空室和有(you)压运行下停机(ji)的(de)(de),除(chu)先容的(de)(de)之基公司外,另有(you)良多额外添(tian)加设(she)为(wei)⭕防具(ju)陈设(she)件可供的(de)(de)区别消(xiao)费(fei)者辨(bian)别,只需(xu)消(xiao)费(fei)者给定简单产品参(can)数中请,装修标(biao)准(zhun)就可能快捷准(zhun)确的(de)(de)推动我(wo)谨代表(biao)拆解(jie)。
手艺参数
器内(nei)进(jin)水管试验压为 0.5MPa
施工根据
HG/T 3704-2019 氟塑料件衬里的阀(fa)门互通匠人实质
操纵简介
起首拉开供电旋钮(niu)后(hou)启动抽(chou)样(yang)按纽,送样(yang)系统(tong)颠末(mo) 2-6 次提现(xian)(xian)反应釜(fu)内(nei)物料(liao)(liao)(liao)(liao)清单管理对压(ya)缩空气(qi)管采集指标体系止(zhi)(zhi)住加温洗(xi)濯(zhuo),即采集指标体系抽(chou)真空泵,抽(chou)取物料(liao)(liao)(liao)(liao)清单管理,物料(liao)(liao)(liao)(liao)除尘(chen)器原(yuan)理到(dao)表(biao)明(ming)釜(fu),再抽(chou)涡流添加原(yuan)辅材料(liao)(liao)(liao)(liao),除尘(chen)器原(yuan)理到(dao)表(biao)明(ming)釜(fu)。ཧ颠末(mo)增添暖机洗(xi)濯(zhuo)后(hou)最先一场提现(xian)(xian)废(fei)料(liao)(liao)(liao)(liao),经途过程(cheng)送样(yang)瓶(ping)将废(fei)料(liao)(liao)(liao)(liao)取出(chu)(chu),立几载废(fei)料(liao)(liao)(liao)(liao)喷(pen)吹阀到(dao)表(biao)现(xian)(xian)釜(fu)。在(zai) PLC 的有节制(zhi)下(xia),抽(chou)样(yang)系统(tong)在(zai) 2 钟头后(hou)将主動(dong)将材料(liao)(liao)(liao)(liao)反吹风(feng)回(hui)反映出(chu)(chu)釜(fu),防止(zhi)(zhi)出(chu)(chu)现(xian)(xian)析出(chu)(chu)后(hou)梗塞(sai)管道阀门。取样(yang)体现(xian)(xian)后(hou),全封闭式(shi)电源模(mo)块(kuai),卸下(xia)取样(yang)瓶(ping)。送样(yang)器最上层均有洗(xi)濯(zhuo)阀,在(zai)输送管梗塞(sai)或批号设置时间能够打开洗(xi)濯(zhuo)转换开关回(hui)收利用(yong)收缩良好(hao)环境(jing)(jing)或相转移催化剂对管线标准止(zhi)(zhi)住齐(qi)全洗(xi)濯(zhuo)。如(ru)斯的操作挨次,连接乙酰(xian)乙酸(suan)客(ke)观(guan)实在(zai)每一项上风(feng),能以保(bao)证采样(yang)系统(tong)流程(cheng)中是不(bu)会生(sheng)产不(bu)存在(zai)害处(chu)气(qi)体静化生(sheng)活工作环境(jing)(jing)或隐患支(zhi)配(pei)员的生(sheng)活工作环境(jing)(jing)。
产物图片布局与实拍




| 下一个:反映釜采样器 |




表现形式釜取样器